No products in the cart.
01 - COVER
03 - OVEN,CABINET
05 - CONTROL PANEL,DOOR,MISC.
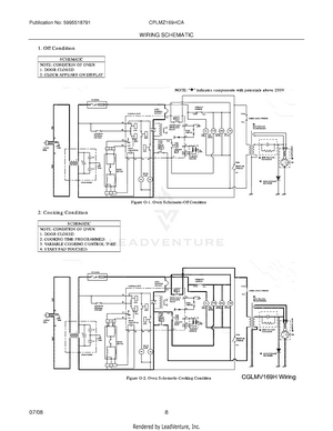
08 - WIRING SCHEMATIC