No products in the cart.
01 - COVER SHEET
02 - DOOR
03 - CABINET
04 - SHELVES
05 - SYSTEM
06 - WIRING SCHEMATIC
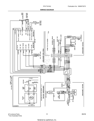
07 - WIRING DIAGRAM