No products in the cart.
01 - COVER SHEET
02 - OVEN, CABINET
03 - CONTROL PANEL, DOOR
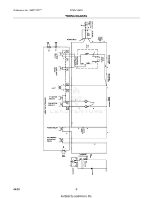
04 - WIRING DIAGRAM