No products in the cart.
02 - MAIN TOP, HEAVY DUTY CANNING UNIT
03 - LIT/OPTIONAL PORCELAIN PAN AND CHRO
04 - BODY
05 - OVEN DOOR
06 - WIRE HARNESS , REAR MAIN TOP FILLE
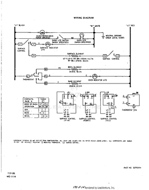
07 - WIRING DIAGRAM