No products in the cart.
01 - BODY
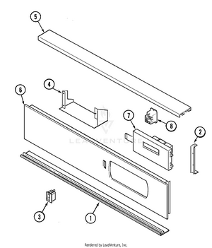
02 - CONTROL PANEL
03 - DOOR
04 - INTERNAL CONTROLS
05 - OVEN/BASE
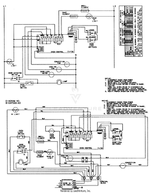
06 - WIRING INFORMATION (MEW5530AAx)