No products in the cart.
01 - CABINET
02 - CAVITY
03 - CONTROL PANEL/TOP ASSEMBLY
04 - DOOR/DRAWER
05 - GAS CONTROLS
06 - SUPPLEMENTAL INFORMATION
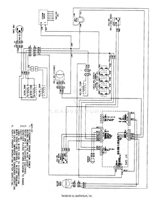
07 - WIRING INFORMATION