No products in the cart.
01 - CONTROL PANEL
02 - DOOR
03 - PUMP & MOTOR
04 - SUPPLEMENTAL INFORMATION
05 - TRACK & RACK ASSEMBLY
06 - TUB
07 - WATER DISTRIBUTION ASSEMBLY
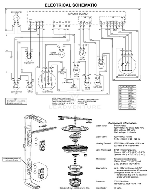
08 - WIRING INFORMATION