No products in the cart.
01 - BODY
02 - CONTROL PANEL
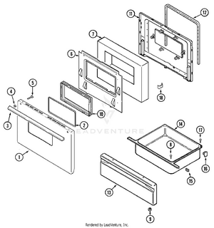
03 - DOOR/DRAWER (SERIES 01)
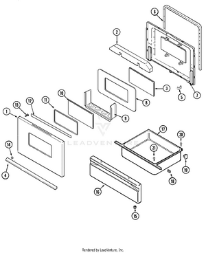
04 - DOOR/DRAWER (SERIES 45)
05 - OVEN/BASE
06 - TOP ASSEMBLY
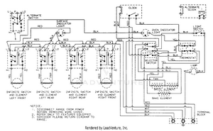
07 - WIRING INFORMATION