No products in the cart.
01 - BODY
02 - CONTROL PANEL & INTERNAL CONTROLS
03 - DOOR
04 - OVEN
05 - SUPPLIMENTAL INFORMATION
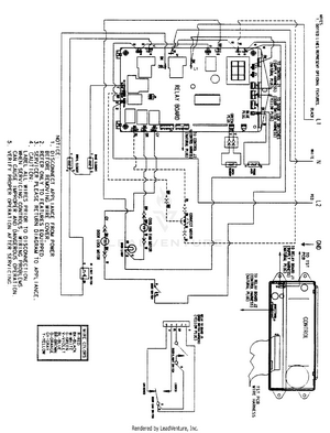
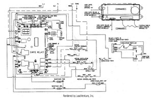
06 - WIRING INFORMATION
07 - WIRING INFORMATION