No products in the cart.
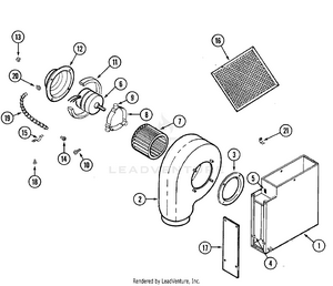
01 - BLOWER PLENUM
02 - BURNER BOX ASSY.
03 - CONTROL ASSEMBLY
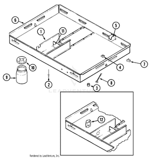
04 - MAIN TOP
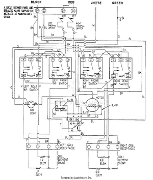
05 - WIRING INFORMATION