No products in the cart.
01 - BASE (GAS)
02 - CABINET
03 - CONTROL PANEL & TOP
04 - SUPPLEMENTAL INFORMATION
05 - TUMBLER
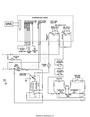
06 - WIRING INFORMATION
07 - WIRING INFORMATION
08 - WIRING INFORMATION