No products in the cart.
01 - CABINET
02 - CONTROL PANEL
03 - DOOR (SERIES 11)
04 - HEATER
05 - MOTOR & DRIVE
06 - TUMBLER
07 - TUMBLER (SERIES 12)
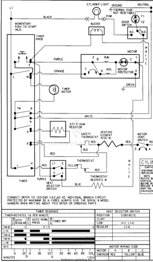
08 - WIRING INFORMATION (SERIES 15 ELEC)