No products in the cart.
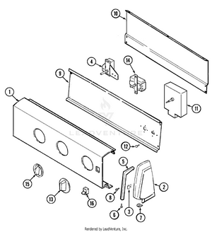
01 - CABINET
02 - CONTROL PANEL
03 - DOOR
04 - HEATER
05 - MOTOR & DRIVE
06 - TUMBLER
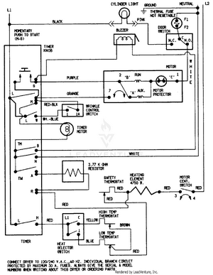
07 - WIRING INFORMATION