No products in the cart.
01 - BASE, HEATER & MOTOR
02 - CABINET & FRONT PANEL
03 - CONTROL PANEL & TOP
04 - SUPPLEMENTAL INFORMATION
05 - TUMBLER
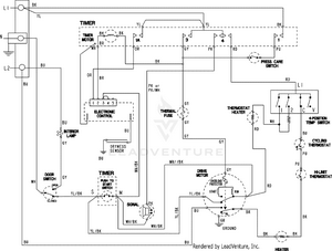
06 - WIRING INFORMATION