No products in the cart.
01 - BASE
02 - CABINET (PRIOR SER PRE 18)
03 - CABINET (SER PRE 18 & AFTER)
04 - CONTROL PANEL
05 - TOP
06 - TRANSMISSION
07 - TUB
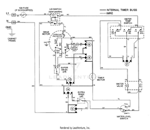
08 - WIRING INFORMATION